Berdasarkan penelitian ekstensif terhadap berbagai teknologi domestik dan internasional yang sebanding, pompa pembuangan limbah self-priming non-clogging seri ZW adalah produk struktural baru yang telah berhasil diproduksi.
Nomor Barang :
ZWPesanan (MOQ) :
1Pembayaran :
L/C T/T westernunion Alipay PayPalAsal Produk :
ChinaWarna :
CustomizedPelabuhan Pengiriman :
shanghai shenzhen guangzhouWaktu tunggu :
please contact 504893184@qq.com or CP +8613696510409Kemasan :
CustomizedBahan :
Stainless SteelSuhu Kerja :
≤50℃Pompa Limbah Anti-Penyumbatan dengan Pemancing Otomatis dari Logam
Pompa ini menggabungkan pembuangan limbah tanpa penyumbatan dengan penyedotan. Pompa ini menggunakan refluks aksial jenis pencampuran eksternal. Layaknya pompa air bersih self-priming pada umumnya, pompa ini dapat beroperasi tanpa perlu memasang katup dan melakukan pengisian air berkat desain khusus bodi pompa dan jalur aliran impeller. Selain itu, pompa ini juga mampu menyedot dan melepaskan cairan yang mengandung kontaminan serat panjang dan partikel besar. Proyek pembuangan limbah kota, akuakultur, industri ringan, pembuatan kertas, tekstil, makanan, industri kimia, serat pembangkit listrik, pulp dan suspensi campuran, serta pompa pengotor media kimia lainnya dapat memanfaatkannya secara luas.
Keunggulan Produk
Pompa ini memiliki desain yang sederhana, kapasitas pembuangan limbah yang kuat, kinerja self-priming yang baik, efisiensi tinggi dan hemat energi, serta pengoperasian dan perawatan yang mudah dibandingkan dengan produk rumah tangga sejenis. Ini adalah seri pompa pembuangan limbah pertama di Tiongkok. Produk ini memiliki beragam pasar aplikasi dan peluang pengembangan karena semua indikator kinerja teknisnya berada di posisi teratas di Tiongkok dan telah mencapai tingkat lanjut di tingkat internasional.
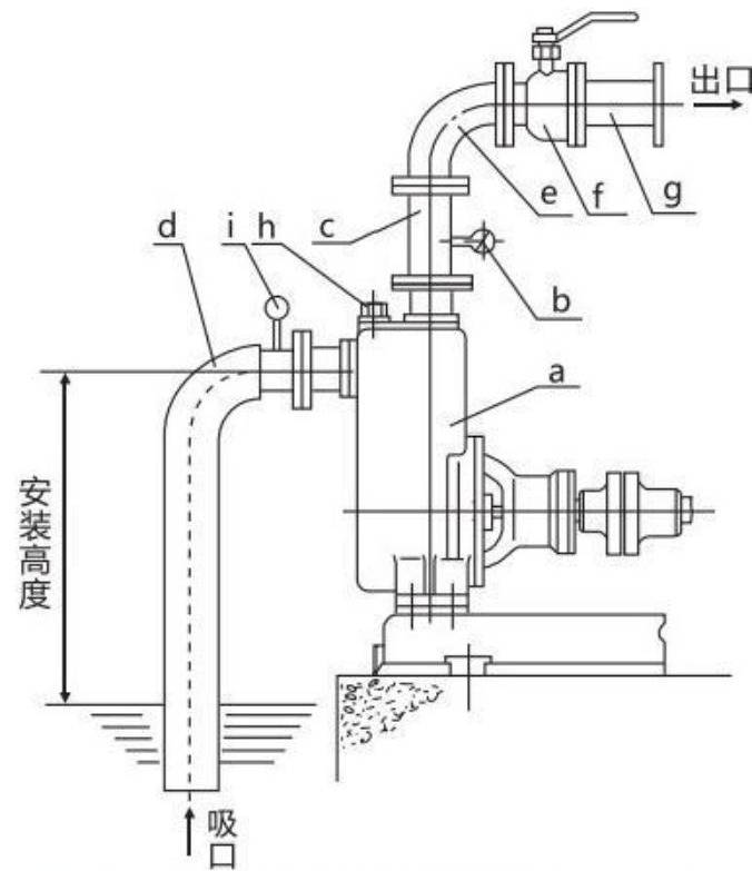
Diagram Struktur

| a | Pompa |
| b | Alat pengukur tekanan |
| c | Pipa vertikal outlet |
| d | Pipa hisap keras |
| e | Siku |
| f | Katup pengatur aliran |
| g | Saluran pipa keluar |
| h | Sumbat pengisian cairan |
| i | Pengukur vakum |